ASMJ系列和BSMJ系列的电力电容器有什么区别
电力电容器,是企业常用的无功补偿装置。在购买国产电力电容器时,经常会发现ASMJ系列电容器、BSMJ系列电容器等等。那么ASMJ系列电容器和BSMJ系列电容器之间有什么区别呢?小库将会在接下来的文章中详细介绍。
1、ASMJ系列电容器和BSMJ系列电容器
ASMJ系列电容器,是指采用石蜡填充、极间介质为金属化膜的滤波电容器。而BSMJ系列电容器,是指采用石蜡填充、极间介质为金属化膜的并联电容器。

2、两种电容器之间的区别
ASMJ系列电容器为滤波电容器,BSMJ系列电容器为并联电容器。其中并联电容器,适用于谐波畸变率低或无谐波的用电场景;而滤波电容器,适用于电网中存在谐波且谐波污染相对严重的用电场景。另外电网谐波污染严重时,建议滤波电容器搭配滤波电抗器使用,它可以实现无功补偿和谐波治理两种作用。
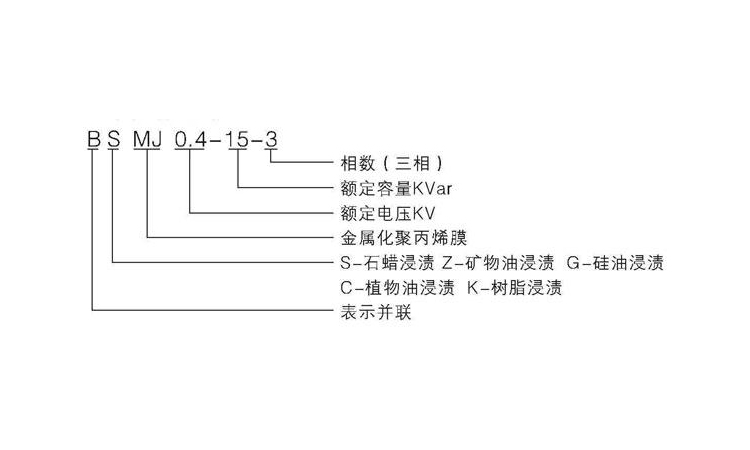
3、国产电容器的命名
除了ASMJ、BSMJ之外,市面上还有BCMJ、BZMJ、BKMJ等多种系列的电容器,其区别为填充物不同。目前国产电容器大多采用此方法命名,以ASMJ系列为例:第一位为系列代号,常用的有A滤波电容器、B并联电容器;第二位为填充介质,常用的有S石蜡、Z菜籽油、C蓖麻油、K空气;其后为极间介质,常见的有M全膜、MJ金属化膜。
不同系列的电力电容器,其区别在于系列、填充介质、极间介质会有所不同。企业可以根据此命名方法,对电容器有更多的了解。
推荐阅读:并联电容器欠补偿的原因和解决方案

收藏库克库伯
在线留言
网站地图
全国24小时服务热线400-607-888618702183613 / 18702186953










联系方式/CONTACT INFORMATION
