电力电容器投切开关为什么要过零投切功能
使用电力电容器补偿无功,是企业提高功率因数的主要手段。而电力电容器的运行,还需要慎重挑选滤波电抗器、投切开关、控制器等装置。那么电力电容器的投切开关,为什么需要具备“过零投切”功能呢?
1、电力电容器的过零投切
电力电容器的过零投切,一般是指电容器在电压、电流过零点时投入或退出,一般用于企业电网负荷快速变化的用电场景。另外电力电容器合闸瞬间,会产生很大的合闸涌流。如果使用具有“过零投切”功能的投切开关,可以达到电力电容器合闸无涌流效果。

2、具备过零投切功能的投切开关
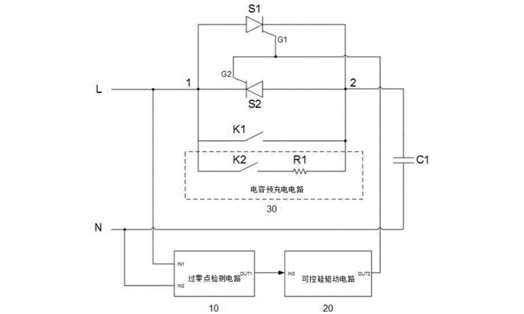
目前电力系统中,电力电容器的投切开关主要有,电容器专用接触器、晶闸管快速投切开关和复合开关三种类型。其中晶闸管快速投切开关和复合开关,均具备过零投切功能。
晶闸管快速投切开关:其属于电力电子装置,因此运行时存在功耗大、发热大的问题。但是其响应速度更快、使用寿命也更长。
复合开关:其同时具备快速投切、发热小、损耗小等优势。但是负荷开关存在响应速度相对较慢、使用寿命短等不足。
作为电力电容器厂家,库克库伯建议企业使用晶闸管快速投切开关。
当企业电力系统中负荷变化过快时,一般会使用带有“过零投切”功能的投切开关。一般情况下,建议使用晶闸管快速投切开关,作为电力电容器的投切开关。

收藏库克库伯
在线留言
网站地图
全国24小时服务热线400-607-888618702183613 / 18702186953










联系方式/CONTACT INFORMATION
