您好,欢迎来到库克库伯电气(上海)有限公司!

全国免费咨询热线:18702183613 收藏库克库伯  在线留言  网站地图

30余年专注低压电力电容器研发 进口品牌,质保3年,寿命高达15年以上

 全国24小时服务热线400-607-8886
18702186953 / 18702183613
库克库伯资质与能力并重,专注电能质量更放心
当前位置首页 » 新闻中心 » 常见问答 » 通过电力电容器型号能看出哪些信息

通过电力电容器型号能看出哪些信息

返回列表 来源:库克库伯 发布日期:2022-07-11 16:41:56【

很多企业购买电力电容器时,经常会忽视电容器型号。其实在电力电容器型号中,隐藏着运行电压、容量等信息。在接下来的文章中,小库会详细介绍电力电容器型号所代表的的含义和隐藏信息。希望能帮助大家选型。

1、国产电容器型号

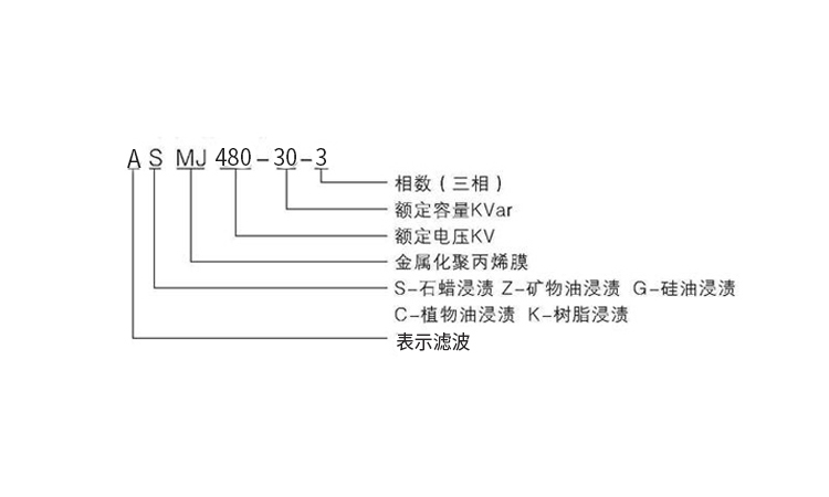
大多数国产电容器,有统一的命名规则。例如BSMJ 480-30-3、ASMJ 480-30-3等。在这些电力电容器型号中,其字母部分主要由电力电容器系列代号、浸渍介质代号、极间主介质代号组成;数字部分则由额定电压、额定容量、相数组成。

通过电力电容器型号能看出哪些信息

以ASMJ 480-30-3为例,其系列代号是A,表示滤波电容器;其浸渍介质代号是S,表示石蜡;其极间主介质代号是MJ,表示金属化膜;其额定电压是480V;其额定容量是30Kvar;其相数为三相。

2、进口电容器型号

市面上的进口电容器,都有自己的命名规则。例如CKKB 480-30-3等。在这些电力电容器型号中,字母部分主要是产品系列代号或公司代号;数字部分和国产电容器相同。

以CKKB 480-30-3为例,其中CKKB是公司代号,表示库克库伯电气;其额定电压为480V;额定容量为30Kvar;相数为三相。相似的还有ABB的CLMD系列电容器等。

3、电容器铭牌

除了电力电容器型号之外,我们还可以关注电力电容器的铭牌。在电容器铭牌上,我们可以得到电容器频率、容值、电流、温度等相关参数信息。

通过电力电容器型号,我们可以知道该电容器的大部分信息。而这些信息,对电气人员的工作有很大帮助。

推荐阅读:选电力电容器厂家时要重视哪几个问题

库克库伯联系方式

推荐阅读

    【本文标签】:电力电容器型号
    【责任编辑】:库克库伯版权所有:转载请注明出处