低压并联电力电容器CKKB-BSMJ代表什么
当电力系统中存在较大的无功功率需求时,电网会出现功率因素降低的问题,这会导致电力损耗增加。而低压并联电力电容器通过提供额外的无功功率来提高功率因素。但有些用户发现市场中低压并联电容器上经常出现CKKB-BSMJ这一系列字母,这是什么意思呢?
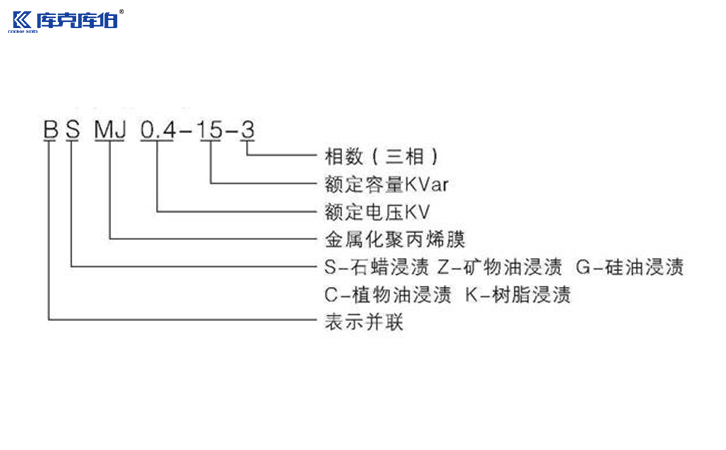
一、CKKB-BSMJ是什么意思?
低压并联电力电容器CKKB-BSMJ的字母通常代表其不同的特性和功能:
CKKB-库克库伯,表示该型号电容器的制造商及品牌名。
B-并联,表示该电容器是并联使用的。
S-三相,表示该电容器是三相电容器。
M-金属化膜,表示该电容器使用的是金属化膜作为介质。
J-电容器,直接指电容器。
由此可见,CKKB-BSMJ代表一款库克库伯品牌的并联三相金属化膜的低压电力电容器。
二、应用领域
BSMJ低压并联电力电容器广泛应用于众多领域,包括但不限于:
1、工业自动化设备:如电动机、变压器和机器设备等,能显著提高设备运行效率。
2、商业建筑:乐于用于大型购物中心、办公楼等,以降低电费支出,提高能耗效率。
3、公共设施:例如街道照明、高速公路照明等,保障设施的稳定电源供应。
4、可再生能源系统:如风力发电、太阳能电池等,帮助这些系统有效吸收和转换能量,提高输出功率。
三、选购与维护指南
选购BSMJWX低压并联电力电容器时,需注意以下几点:
1、根据需求选择合适的容量:根据实际的用电功率和功率因数进行计算,选择相应容量的电容器。
2、可靠的品牌:选择信誉良好的品牌和制造商,以确保产品的质量和长期稳定性。
3、安装位置:确保电容器安装在环境适宜的地方,避免潮湿、高温等极端条件。
CKKB-BSMJ低压并联电力电容器是现代电力系统不可或缺的一部分,通过提供额外的无功功率来确保电力系统的高效、安全运行。无论是在工业、商业,还是可再生能源领域,它们都展现出极大的灵活性与效用。
收藏库克库伯
在线留言
网站地图
全国24小时服务热线400-607-8886 18702186953 / 16628563856










联系方式/CONTACT INFORMATION
